adsence

All-Electric Steering In Marine Engineering


                                                Rotary vane steering gear

Steering gears which comprise electric control, electric power unit and electrical transmission, are of two types, the Ward—Leonard system and the Direct Single Motor system. Both types have a geared-down motor drive via a pinion to a toothed quadrant. 

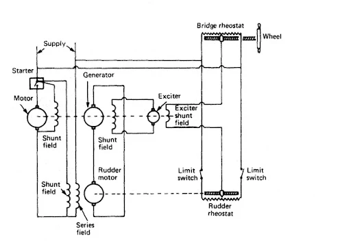
A continuously running motor-generator set has a directly coupled exciter to provide the field current of the generator. The exciter field is part of a control circuit, although in some circuits control is directly to the field current of the generator with the exciter omitted, When the control system is balanced there is no exciter field, no exciter output and no generator output, although it is continuously running. 
The main motor which drives the rudder has no input and thus is stationary. When the wheel on the bridge is turned, and the rheostat contact is moved, the control system is unbalanced and a voltage occurs in the exciter field, the exciter, and the generator field. 

The generator then produces power which turns the rudder motor and hence the rudder, As the rudder moves it returns the rudder rheostat contact to the same position as the bridge rheostat, bringing the system into balance and stopping all current flow. 
                                      Ward-Leonard steering gear

In the single motor system, the motor which drives the rudder is supplied directly from the ship's mains through a contactor-type starter. Reversing contacts are also fitted to enable port or starboard movements. 

The motor runs at full speed until stopped by the control system, so a braking system is necessary to bring the rudder to a stop quickly and at the desired position. The usual electrical maintenance work will be necessary on this equipment to ensure satisfactory operation.

Read Also  Telemotor Control

Post a Comment

Previous Post Next Post

Cashless Time Desk

Welcome to CashlessTime, a global platform for in-depth analysis of Financial Markets, Technology, and International Affairs. We provide fact-checked, data-driven insights from Wall Street to Dalal Street, covering USA, UK, India, Canada, and Australia.